В товарах В каталоге запчастей

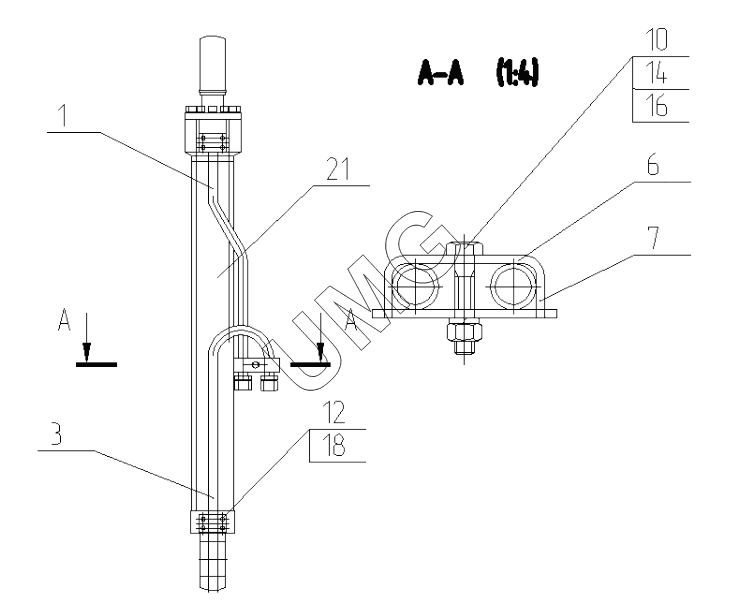
E200W. Гидроцилиндр стрелы правый в сборе. 170-52-81.20.000

zoom-in zoom-out enlarge shrink circle-right circle-left file-text2 info cart
1
3
6
7
10
12
14
16
18
21
Позиция на иллюстрации Заводской номер детали Название детали
1 130-00-80.90.150-10 Трубопровод
3 195-02-81.20.020 Трубопровод гидроцилиндра стрелы правый
6 130-00-80.90.015-10 Скоба
7 130-00-80.90.016-10 Планка
10 02120000020 Болт
12 02120000077 Винт
14 02120000132 Гайка
16 02120000627 Шайба
18 02120000303 Кольцо
21 ЭМ000008420 Гидроцилиндр
АвтоКаталог-онлайн предоставлен Компанией АвтоСофт