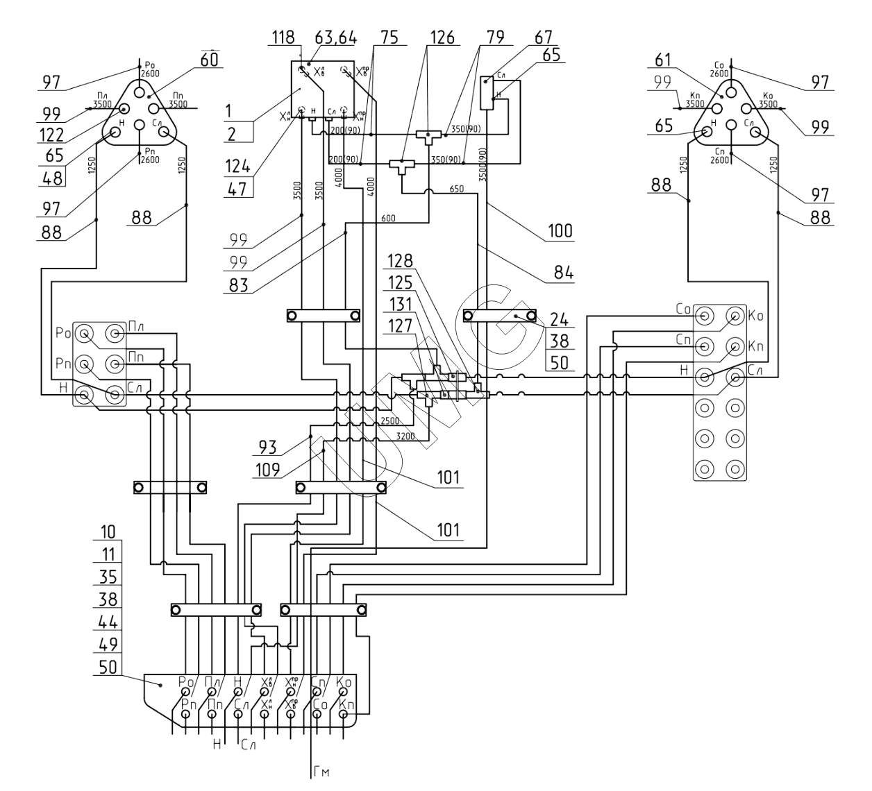
E200W. Гидроуправление в кабине. 300-70-42.21.000
1
2
10
11
24
35
38
38
44
47
48
49
50
50
60
61
63
64
65
65
65
67
75
79
83
84
88
88
88
88
93
97
97
97
97
99
99
99
99
99
100
101
101
109
118
122
124
125
126
127
128
131
| Позиция на иллюстрации | Заводской номер детали | Название детали | |
|---|---|---|---|
| 1 | 272.03.05.00.050-20 | Рычаг | |
| 2 | 272.03.05.00.050-21 | Рычаг | |
| 10 | 405-00-25.05.001 | Кронштейн | |
| 11 | 202.03.05.00.002 | Планка | |
| 12 | 272.03.05.00.004 | Рукоятка | |
| 24 | 18.15.01.001 | Планка | |
| 35 | 02120000061 | Болт | |
| 38 | 02120000008 | Болт | |
| 39 | 02120000012 | Болт | |
| 40 | 26950000794 | Болт | |
| 44 | 02120000136 | Гайка | |
| 46 | 02120000132 | Гайка | |
| 47 | 02120000297 | Кольцо | |
| 48 | 26950033046 | Кольцо | |
| 49 | 02120000635 | Шайба | |
| 50 | 02120000626 | Шайба | |
| 51 | 02120000627 | Шайба | |
| 55 | 02120000625 | Шайба | |
| 56 | 02120000619 | Шайба | |
| 57 | 02120000620 | Шайба | |
| 60 | ЭМ000004390 | Блок управления | |
| 61 | ЭМ000004391 | Блок управления | |
| 63 | ЭМ000004209 | Комплект педальных кронштейнов | |
| 64 | ЭМ000004207 | Блок управления | |
| 65 | ЭМ000002548 | Переходное соединение | |
| 67 | ЭМ000002553 | Блок управления | |
| 75 | 02080000633 | РВД | |
| 79 | 02080000645 | РВД | |
| 83 | 02080000661 | РВД | |
| 84 | 26950034922 | РВД | |
| 88 | 26950002677 | РВД | |
| 93 | 26950024965 | РВД | |
| 97 | 02080000638 | РВД | |
| 99 | 26950002828 | РВД | |
| 100 | 26950015901 | РВД | |
| 101 | 02080000649 | РВД | |
| 109 | 26950013843 | РВД | |
| 118 | 02100000765 | Адаптер 100306.1 ct (G1/4"- М16) | |
| 122 | ЭМ000003657 | Адаптер | |
| 124 | 26950005497 | Адаптер | |
| 125 | 02100000791 | Адаптер | |
| 126 | 02100000771 | Адаптер | |
| 127 | ЭМ000002934 | Адаптер | |
| 128 | 26950013995 | Адаптер | |
| 131 | 26950005773 | Адаптер |