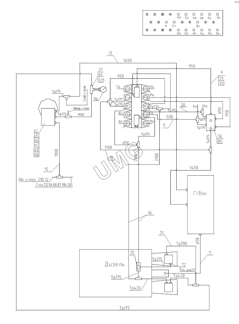
ЭОВ-3521М-1. 417-10-80.04.000-10 Гидроуправление на поворотной платформе (монтажная схема)
5
7
9
10
15
16
30
31
35
36
37
52
64
65
71
72
85
86
91
96
103
106
125
| Позиция на иллюстрации | Заводской номер детали | Название детали | |
|---|---|---|---|
| 1 | ЭО-3323А.07.31.030 | Рукав (L=100мм) | |
| 4 | ЭО-3323А.07.31.080 | Рукав L=450 мм | |
| 5 | ЭО-3323А.07.31.090 | Рукав L=500 мм | |
| 6 | ЭО-3323А.07.31.100 | Рукав (L=600 мм) | |
| 7 | ЭО-3323А.07.31.110 | Рукав L=650 мм | |
| 8 | ЭО-3323А.07.31.120 | Рукав L=750 мм | |
| 9 | ЭО-3323А.07.31.130-10 | Рукав L=950 мм | |
| 10 | ЭО-3323А.07.31.150 | Рукав L= 1100 мм | |
| 14 | ЭО-3323А.07.31.190 | Рукав L=1700 мм | |
| 15 | ЭО-3323А.07.31.200 | Рукав L=1900 мм | |
| 16 | ЭО-3323А.07.31.210 | Рукав (L=2100 мм) | |
| 17 | ЭО-3323А.07.31.220 | Рукав L=2200 мм | |
| 18 | ЭО-3323А.07.31.230 | Рукав L=2500 мм | |
| 20 | ЭО-3323А.07.31.240-10 | Рукав L=2800 мм | |
| 30 | ЭО-3323А.07.21.390 | Трубопровод L=175 мм | |
| 31 | ЭО-3323А.07.15.380 | Трубопровод L=390 мм | |
| 32 | ЭО-3323А.07.21.430 | Трубопровод L=420 mm | |
| 35 | ЭО-3323А.07.15.020 | Клапан «ИЛИ» | |
| 36 | ЭО-3323А.07.21.010 | Гидрораспределитель | |
| 37 | ЭО-3322А.23.02.260 | Включатель манометра | |
| 47 | 13.80.04.850 | Блок управления | |
| 50 | 13.80.04.960-10 | Блок управления | |
| 52 | 64002.10.000-10 | Пневмогидроаккумулятор | |
| 57 | 016-00-80.04.010 | Переходник | |
| 62 | 318-40-80.04.001 | Планка | |
| 64 | ЭО-3322А.23.03.006 | Тройник | |
| 65 | ЭО-3322Б.23.03.008 | Хомут | |
| 66 | ЭО-3322А.24.00.005 | Штуцер | |
| 67 | ЭО-3322А.24.01.004 | Тройник | |
| 70 | 016-00-80.04.001 | Болт | |
| 71 | 312-04-80.04.002 | Чехол | |
| 72 | ЭО-3322Б.11.07.015 | Штуцер | |
| 74 | 520.20.20.025 | Штуцер | |
| 76 | ЭО-3323А.07.21.003 | Крестовина | |
| 78 | ЭО-3322А.23.03.003 | Заглушка | |
| 80 | Э-302-1-1200-40 | Втулка предохранительная | |
| 82 | ЭО-3323.01.90.133 | Гайка | |
| 85 | М8-6gx16.58.016 | Болт | |
| 86 | М8-6gx20.58.016 | Болт | |
| 91 | М8-6Н.5.016 | Гайка | |
| 94 | 012-016-25-2-3 | Кольцо | |
| 96 | МТП-3-10МПа-1.5 | Манометр | |
| 103 | 8.65Г.016 | Шайба | |
| 106 | С8.01.08кn.019 | Шайба | |
| 112 | 100ВНМ-11 | Блок управления | |
| 114 | 400-765-5590 | Прокладка | |
| 114 | 14E223YO/M12/ | Уплотнение Guardex | |
| 115 | 400-766-5590 | Прокладка | |
| 115 | 14E227YO/M14/ | Уплотнение Guardex | |
| 125 | Анагерм103 | Состав |